1.产品概述 2.产品特点
3.应用范围 4.产品封装图
5.电路原理图 6.产品PCB
7.产品BOM 8.产品PDF文档
9.功能概述
一,产品概述(General Description)
JM100 是一款支持 QC2.0 协议的低成本 USB 高压充电接口芯片,能够配合各种副边反馈的 AC-DC 开关电源管理芯片满足输出电压。JM100 能自动检测是否有支持 QC2.0 的需要充电的设备接入,如果检测到接入的需充电设备不满足 QC2.0,则默认 DC5V 输出。
二.产品特点(Features)
1.输出电压:DC5V、DC9V、DC12V 以及 DC20V 兼容 USB 充电协议 1.2 版本
2.自动对充电适配器和被充电设备进行 USB1.2 充电协议握手
3.默认输出 DC 5V
4.超低功耗:在输出 5V 时,芯片功耗低于 1mW
5.完整的保护机制:引脚开路及短路保护机制
三,应用范围 (Applications)
本产品使用于智能手机、数码相机、笔记本的充电设备
四,产品封装图 (Package)

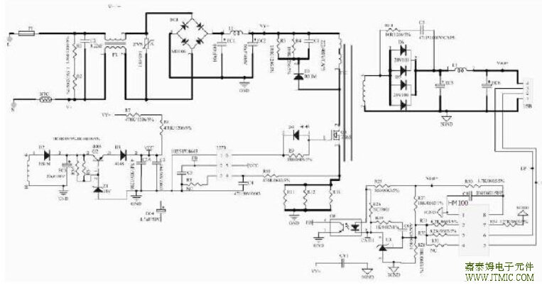
五,JM100典型应用电路原理图


六, 产品PCB
(略)
七.产品BOM
(略)
八.产品PDF文档
![]() |
JM100 |
JM100 是一款支持 QC2.0 协议的 US. 高压充电接口芯片,芯片通过 D+、D-两个引脚的电平来判断需要输出的电压,然后通过 V1、V2 和 V3 这三个接入了电源反馈系统的端口,来控制输出电压达到需求值。当 SVCC 的电平达到 4V 后,芯片会在 20MS 之内开通 N5,以使 D+和 D-联通,并且保持 V1、V2 和 V3 几个口的开关管关断。 芯片连接 D+和 D-,使得充电适配器和被充电设备进行 US.1.2 充电
协议的握手,此时,适配器默认输出 5V。当 D+的电平超过 0.325V 并且低于 2.0V 持续时间超过 1.25S时,芯片进入 QC2.0 模式,如果持续时间小于 1.25S,则,芯片继续处于 US.1.2 充电协议,默认 5V 输出。
当JM100 进入 QC2.0 模式,芯片会关断 N5,并且打开 N4,此时通过一颗内置的电阻(19.5KΩ)在1mS 之内,将 D-的电平拉低到 0V。此后,芯片将接受被充电设备发出 D+和 D-的电平,来控制 AC-DC
输出相应的电平,具体的输出电压和 D+、D-的关系如下表:
| D+ | D- | Output | Switch Status |
| 0.6V | 0.6V | 12V | N1=N2=On,N3=Off |
| 3.3V | 0.6V | 9V | N1=On,N2=N3=Off |
| 3.3V | 3.3V | 20V | N1=N2=N3=On |
| 0.6V | GND | 5V(Default) | N1=N2=N3=Off |




Allegro 的 ACS726 电流传感器
人气:216
The JTM3410D is a constant freq
人气:197
SFL710是针对Buck架构优化的
人气:193
NUP45V6、NUP46V8和NUP412V全球
人气:183
内置高低压过流补偿实现
人气:182
ADF5904 接收器降频转换器
人气:168
双通道AAT1270采用一个带小
人气:163
JTM6283B是一款升压恒流型
人气:160
自动补偿输入电压,电感
人气:131